Exploiting Back EMF by Electronic Circuit
https://freeenergy-transformer.blogspot.com/2022/05/exploiting-back-emf-by-electronic.html
Harnessing a Back-EMF
Abstract -- A method of achieving high efficiency of energy usage includes passing current through an inductor, causing the current to be repeatedly interrupted, thereby generating a back emf in the inductor and thereafter harnessing the back emf so generated to supply energy to an energy receiving or processing device. The frequency of interruptions should be 40 Hz or more and is achievable by applying rectifying means to the current. The invention extends to apparatus for harnessing such back-emf and energy generating means comprising an inductor and current interruption means connectable to an energy receiving device.
Power supply for electrical resistance operated installations and appliances
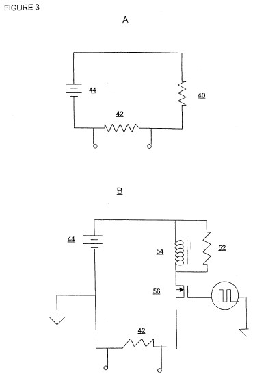
Abstract -- A power supply is provided for an electrial installation or appliance presenting a resistive load (1, 8, 12, 19, 40). The power supply has electrical input means for connection to a supply of electrical energy and output means for connection to a suitable resistive load and is characterized in that electronic switching means (3, 9, 13, 25, 26) is provided for switching the electrical power supply to the output means on and off at a switching frequency of at least about 100 Hz is embodied therein. The power supply thus creates a series of cycles each having an "on" and an "off" component with a duty cycle of from about 3 percent to about 90 percent. The power supply optionally includes one or more inductors (4, 10, 11, 18, 23, 24, 37,38, 39), as may be necessary, to provide, together with the resistive load, a circuit inductance.; The circuit includes means, typically diode means that may be inherently present in the switching means, for ensuring that any back emf or transient energy generated across the inductance is dissipated across the resistive load or is fed back to the power supply source, or both, during the "off" component of the duty cycle. The switching frequency, duty cycle, and inductance in the power supply are chosen so as to cooperate with the resistive load to provide a required operation of the resistive load and generally an enhanced efficiency when compared to the efficiency thereof in the absence of the said power supply.    
Related: The Adams Motor Generator
COUNTER ELECTROMOTIVE FORCE ENABLES OVERUNITY RESULTS IN ELECTRIC SYSTEMS
"Over-unity results are achieved by generating counter electromotive force within inductive components in a switching circuit. These components enable this returning energy, manifest as a negative transient voltage across a resistor. At critical levels, it also results in a partial recharge of the battery..."
Recommended for you:
This amazing energy device is creating a crisis at the White House.
This little device is creating paninc at the White House, at this very moment, because the ones pulling the strings are putting preassure so that, this secret should remain a secret.
Don't let the elite do the thinking for you.
Grab the bull by the horns, and take your freedom, your life in your own hands.
The "Energy Smart Guys" are freaking out, beacause this is spreading like wildfire, going crazy how such an untapped energy source is leaking and they do not have any controll over it.
It's time to take the future of our children in our own hands, and make a safer and bulletproof environmetn for them.
CLICK HERE FOR THIS INFORMATION ✰* ✰* ✰* ✰* ✰*
This amazing energy device is creating a crisis at the White House.
This little device is creating paninc at the White House, at this very moment, because the ones pulling the strings are putting preassure so that, this secret should remain a secret.
Don't let the elite do the thinking for you.
Grab the bull by the horns, and take your freedom, your life in your own hands.
The "Energy Smart Guys" are freaking out, beacause this is spreading like wildfire, going crazy how such an untapped energy source is leaking and they do not have any controll over it.
It's time to take the future of our children in our own hands, and make a safer and bulletproof environmetn for them.
CLICK HERE FOR THIS INFORMATION ✰* ✰* ✰* ✰* ✰*
👆















 
